气动软密封蝶阀(调节阀/开关型),可采用智能控制与定位、与西门子公司生产的电气阀门定位器或国产电气阀门定位器配套,输入4~20mA DC信号及0.5~0.7Mpa气源即可控制运转,实现对压力、流量、温度、液位等参数的调节。它是以压缩空气为动力,阀杆带动阀芯在阀体内转动90°,可以实现全开——全闭的动作。该产品按其密封性能分为金属密封与软密封。
特点
气动软密封蝶阀(调节阀/开关型)具有结构紧凑,体积精小,运行可靠,密封性好,维修容易,安装方便,适应性强等优点。可广泛应用于石油、化工、轻工、制药、造纸等工业自动控制系统中作远距离集中控制或就地控制。
工作原理和结构
气动调节蝶阀由气动活塞式执行机构与蝶阀组合构成。(如图GT系列气动执行机构相同规格有双作用式、单作用式(弹簧复位);)
标准旋转轴角度可调节-5~+50范围;所有滑动部件采用塑料轴承衬套、导向,保持最小摩擦力,并有效地抵抗磨损;外壳表面阳
极化电镀,防腐蚀保护;旋转轴镀硬质镍磷合金;螺丝、 螺母为不锈钢;单作用式弹簧预装在弹簧座内,很容易装配或增补弹簧
数量;连接、安装接口标准化模块设计,方便配装球阀、蝶阀、信号盒及控制附件;可选择旋转方向顺时针旋转或逆时针旋转;
两端调节螺丝可调节小于标定角度调整。特殊的腐蚀环境可采用不锈钢外壳。
蝶阀是在圆柱形的阀体通道内,安有一个圆盘状蝶形阀板,它绕着轴线作0~ 90°旋转。蝶板处在0°时,阀门全闭,旋转到90度时,则阀门全开。蝶阀结构简单、体积小、重量轻,操作灵活、安装方便、流通能力大等优点,旋转90°即可快速启闭。蝶阀具有较好的流量控制特性,蝶阀处于完全开启位置时,只有蝶形阀板厚度是介质流经阀体时的唯一阻力,所产生的压力降较小。蝶阀与管道连接有对夹式、法兰式和对焊连接等几种。对夹式蝶阀是用双头螺栓将阀门夹接在两管道法兰之间。法兰式 蝶阀是阀门上带有法兰,用螺栓将阀门两端法兰与管道上的法兰连接起来。还有一种就是蝶阀体与管道直接焊接,用于高压管道。蝶阀采用三偏心的密封结构,使阀门在开启、关闭过程中既可减少阀座与蝶板密封面之间的磨损,使阀门开启阻力小,并具有越关越紧的功能。蝶阀的密封结构是蝶阀的关键部分,直接关系到蝶阀的整体性能,决定它的寿命与效果。蝶阀有弹密封和金属硬密封两种基本密封形式。弹性金属硬密封的密封力依靠弹性环产生微量变形与阀座吻合严密,而开启时变形消失,并迅速脱离密封面,能在较高温度和较高压力下使用。不同的密封形式适用于不同介质和介质的温度。
主要技术数据
1、阀体
公称通径:50~1400mm
公称压力:PN1.0~4.0 Mpa
连接形式:法兰式按JB78-59、JB79-59
材料:WCB、HT200、ZG251、ZG1Cr18Ni9Ti、
ZG1Cr18Ni12MoTi、CF8、CF8M衬四氟乙烯
温度范围:常温-40℃~180℃、中温-40℃~+450℃
填料:V型聚四氟乙烯填料、含浸聚四氟乙烯填料、
石棉编织填料、柔性石墨
2、阀内组件
阀芯型式:阀板
流量特性:直线性
材料:Icr18Ni9Ti、0Or17Ni12Mo2
阀座材料:四氟乙烯(PTFE)、橡胶图2
阀杆材料:不锈钢、衬四氟乙烯
可调比:100:1
3、理想固有流量特性

图3
4、执行机构
气缸形式:单缸式或双缸式
气缸工作压力:0.4~0.7Mpa
气缸开关时间:双作用式1~5秒
气缸空耗量:1~131L
电磁阀电源:220V AC、24V AC
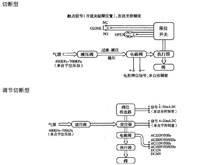
5、整机电、气管线连接图
调节型


用户现场配管配线要求
◇压缩空气配管大小:
见蝶阀+活塞执行机构标准配置表,配管数量:一根
◇电气配线如下:
定位器:输入信号配二芯线一根
阀位传送器:配二芯线一根
电磁阀:配二芯线一根
限位开关:配四芯线一根
备注:根据原理图中附件的不同的配置而选择相应的配线。

安装尺寸
1、D671X(F)对夹式气动蝶阀外形及连接尺寸

图4
单位:mm
公称通径DN | 外形尺寸 | 连接尺寸 |
L | H | H1 | 1.0MPa | 1.6MPa |
D | Z-d | D | Z-d |
50 | 43 | 400 | 112 | 125 | 4-18 | 125 | 4-18 |
65 | 46 | 420 | 115 | 145 | 4-18 | 145 | 4-18 |
80 | 46 | 438 | 120 | 160 | 8-18 | 160 | 8-18 |
100 | 52 | 524 | 138 | 180 | 8-18 | 180 | 8-18 |
125 | 56 | 570 | 164 | 210 | 8-18 | 210 | 8-18 |
150 | 56 | 635 | 175 | 240 | 8-22 | 240 | 8-22 |
200 | 60 | 690 | 205 | 295 | 8-22 | 295 | 12-22 |
250 | 68 | 767 | 240 | 350 | 12-22 | 355 | 12-26 |
300 | 78 | 890 | 290 | 400 | 12-22 | 410 | 12-26 |
350 | 78 | 952 | 320 | 460 | 16-22 | 470 | 16-26 |
400 | 102 | 1070 | 350 | 515 | 16-26 | 525 | 16-30 |
450 | 114 | 1140 | 380 | 565 | 20-26 | 585 | 20-33 |
500 | 127 | 1200 | 410 | 620 | 20-26 | 650 | 20-33 |
2、
D641X(F)法兰式气动蝶阀

图5
单位:mm
公称通径DN | 结构长度L(标准值) | 外形尺寸(参考值) | 连接尺寸(标准值) |
PN1.0MPa | PN1.6MPa |
L | H1 | L1 | L2 | D1 | D | z-d | D1 | D | z-d |
50 | 108 | 63 | 140 | 50 | 125 | 165 | 4-18 | 125 | 165 | 4-18 |
65 | 112 | 70 | 164 | 70 | 145 | 185 | 4-18 | 145 | 185 | 4-18 |
80 | 114 | 83 | 190 | 70 | 160 | 200 | 8-18 | 160 | 200 | 8-18 |
100 | 127 | 105 | 210 | 70 | 180 | 220 | 8-18 | 180 | 220 | 8-18 |
125 | 140 | 115 | 210 | 70 | 210 | 250 | 8-18 | 210 | 250 | 8-18 |
150 | 140 | 137 | 276 | 102 | 240 | 285 | 8-22 | 240 | 285 | 8-22 |
200 | 152 | 164 | 378 | 125 | 295 | 340 | 8-22 | 295 | 340 | 12-22 |
250 | 165 | 206 | 432 | 125 | 350 | 395 | 12-22 | 355 | 406 | 12-26 |
300 | 178 | 230 | 524 | 160 | 400 | 445 | 12-22 | 410 | 460 | 12-26 |
350 | 190 | 248 | 524 | 160 | 460 | 505 | 16-22 | 470 | 520 | 16-26 |
400 | 216 | 289 | 648 | 200 | 515 | 565 | 16-26 | 525 | 580 | 16-30 |
450 | 222 | 320 | | | 565 | 615 | 20-26 | 585 | 640 | 20-30 |
500 | 229 | 343 | | | 620 | 670 | 20-26 | 650 | 715 | 20-33 |
注:结构长度本公司优先采用短系列,如需长系列订货时请注明。
订货须知
1、产品型号与名称;
2、公称通径DN(mm);
3、公称压力;
4、流量特性;
5、阀体材质与密封要求;
6、额定流量系数;
7、介质种类和温度范围;
8、阀前后压力(压差);
9、气源气压和控制信号;
10、其它特殊要求 。